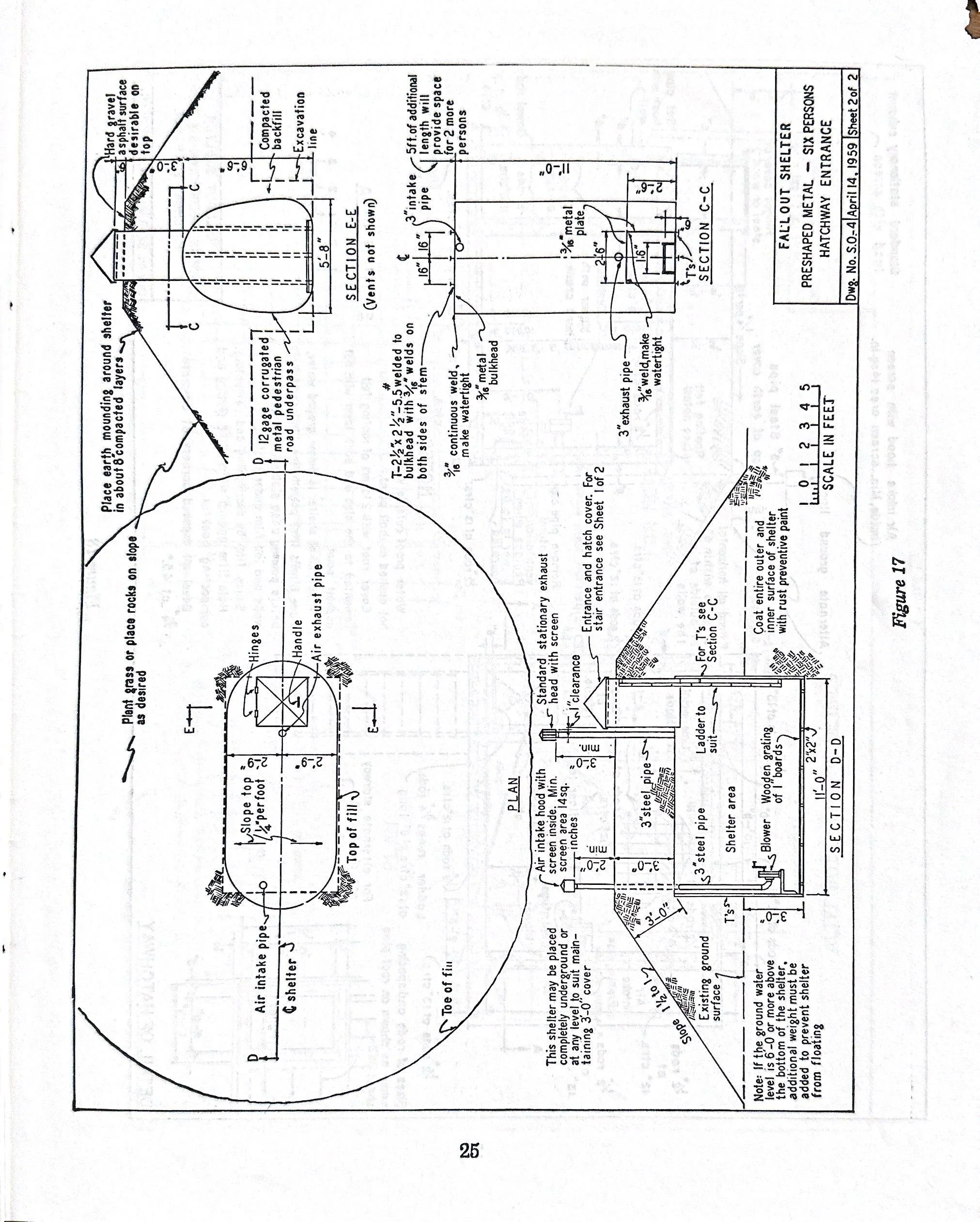
Bracing for the Bomb
During the 1950s, as tension mounted between the United States and the U.S.S.R., El Cerrito residents began to worry about the prospect of nuclear war. Much of the informational material pictured in this album was distributed locally as early as 1958.
Be sure to click on each image to view it in full.
